可以選擇用萬用表測量交流接觸器的輸入端是否有三相線電壓,再在吸合狀態下快速測量交流接觸器的輸出側的三相線電壓是否正常。另外,大功率電機運行時不要拆除接觸器的滅弧罩來運行,這樣會引起嚴重事故的。可以將交流接觸器拆除后單獨看它是否有正常工作電壓時是否吸合,三相主觸頭接觸點是否良好來判斷它的好壞。
軟啟動器均需要另外選配一個旁路接觸器,并且通過簡單的接線,使兩者組合使用,但當工況所在的變壓器容量較小,降壓較大的時候外置的旁路接觸器往往就無法正常工作。
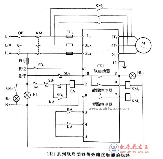
熟悉交流接觸器的操作者對于旁路交流接觸器就和普通運行的交流接觸器工作原理一樣,不過軟啟動器的控制交流接觸器需要通過軟啟動器的內部來控制交流接觸器線圈,使它運行的。見下圖所示。
工作原理:合上斷路器QF,電源指示燈HL1點亮,進線接觸器KM1吸合。啟動時,按下啟動按鈕SB1,中間繼電器KA得電吸合并自鎖,其常閉觸點斷開,常開觸點閉合,軟啟動器的端子
3、5接通,電動機開始軟啟動,轉速逐漸上升。
啟動結束,當電動機轉速達到額定值(即電動機電壓達到額定電壓)時,軟啟動器內部的旁路繼電器觸點S閉合。旁路接觸器KM₂自動吸合,將軟啟動器內部的主電路(三相晶閘管)短路,從而使晶閘管等不致長期工作而發熱損壞。KM₂主觸點閉合,電動機直接接通380 V電壓運行。同時,旁路運行指示燈HL₂點亮。
停機時,按下軟停按鈕SB₂,中間繼電器KA失電釋放,其常開觸點斷開,常閉觸點閉合,軟啟動器的端子4、5接通。同時,軟啟動器內部S斷開,KM₂失電釋放,斷開旁路交流接觸器主觸頭,電動機通過軟啟動器軟停機。
★軟啟動器的控制電機功率基本上都是大功率電機,其控制的旁路交流接觸器為CJ20及以上的。不同的功率從11KW、15KW、18.5KW、22KW、30KW、37KW、45KW、55KW。包括電流23~110A的。
其中大功率重載為75KW至800KW。而旁路控制電流從150S~1600A不等。故這些旁路交流接觸器的工作原理一樣的。
★交流接觸器如何判斷它的好壞,要知道它的結構。交流接觸器是一種控制電器,吸合線圈為交流電源。主要用于頻繁按通、分斷的交流主電路中。使用交流接觸器可以對主電路進行遠距離控制,其主要控制對象為電動機。
交流接觸器主要由兩個系統組成;電磁系統和觸點系統。其中電磁系統接受控制信號,觸點系統是執行部件。在接受控制信號后,通過觸點的閉合和斷開來按通或分斷電路。接觸器一般都帶有滅孤裝置,以利于主觸點在斷開電路肘熄滅觸點間電弧。


返回頂部
刷新頁面
下到頁底