在S7-200中,編程元件順序控制繼電器S是專門用于編寫順序控制(常稱為步進控制)程序的。一個步進控制程序是由若干個SCR段組成,每個SCR段對應步進控制中的一個功能控制步,簡稱步。每個SCR都是一個相對穩定的狀態,都有段開始、段結束、段轉移。在57-200中,有3條簡單的SCR指令與之對應。
在語句表中,SCR的指令格式為:LSCR Sx.y
SORT Sx.y
SCRE
(1)段(步)開始指令LSCR (Load Sequence Control Relay)
段開始指令的功能是標記一個SCR段(或一個步)的開始,其操作數是狀態繼電器Sx.y(如S0.0 ),Sx..y是當前SCR段的標志位,當Sx.y為1時,允許該SCR段工作。
(2)段(步)轉移指令SORT C Sequence Control Relay Transition)
段轉移指令的功能是將當前的SCR段切換到下一個SCR段,其操作數是下一個SCR段的標志位Sx.y(如S0.1)。當允許輸入有效時,進行切換,即停止當前SCR段工作,啟動下一個SCR段工作。
(3)段(步)結束指令SORE ( Sequence Control Relay End)
段結束指令的功能是標記一個SCR段(或一個步)的結束。每個SC必須使用段結束指令來表示該SCR段的結束。
圖1是一個裝料/卸料小車的行程控制系統示意圖。
圖1 運貨小車的行程控制系統示意圖
1、控制要求
(1) 初始位置,小車在左端,左限位開關SQ1被壓下。
(2) 按下起動按鈕sBl,小車開始裝料。
(3) 8s后裝料結束,小車自動開始右行,碰到右限位開關SQ2時,停止右行,小車開始卸料。
(4) Ss后卸料結束,小車自動左行,碰到左限位開關SQ1后,停止左行,開始裝料。
(5) 延時8s后,裝料結束,小車自動右行……,如此循環,直到按下停止按鈕SB2,在當前循環完成后,小車結束工作。
2、編程元件地址分配
①輸入/輸出繼電器地址分配如表1所示。
表1輸入/輸出繼電器的地址分配表
②其他編程元件地址分配如表2所示。
表2其他編程元件的地址分配
3、電路
本實驗采用S7-200CPU222,其I/O接線圖如圖2所示。
圖2 裝料/卸料小車的I/O接線圖
4、參考梯形圖程序
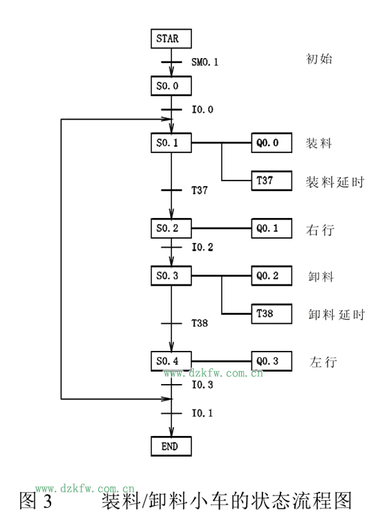
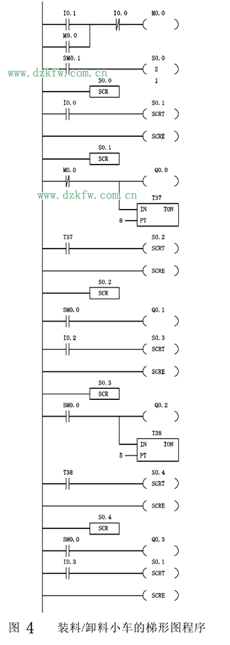
步進控制程序可借助于狀態流程圖來編程,裝料/卸料小車的狀態流程圖如圖3所示。參考梯形圖程序如圖4所示。


返回頂部
刷新頁面
下到頁底