歡迎關注本站微信公眾號:電子開發網,后臺私信交流
最近收到熱心網友私信,問了一個問題如下:關于電機的順序啟動的控制問題
題目如下:
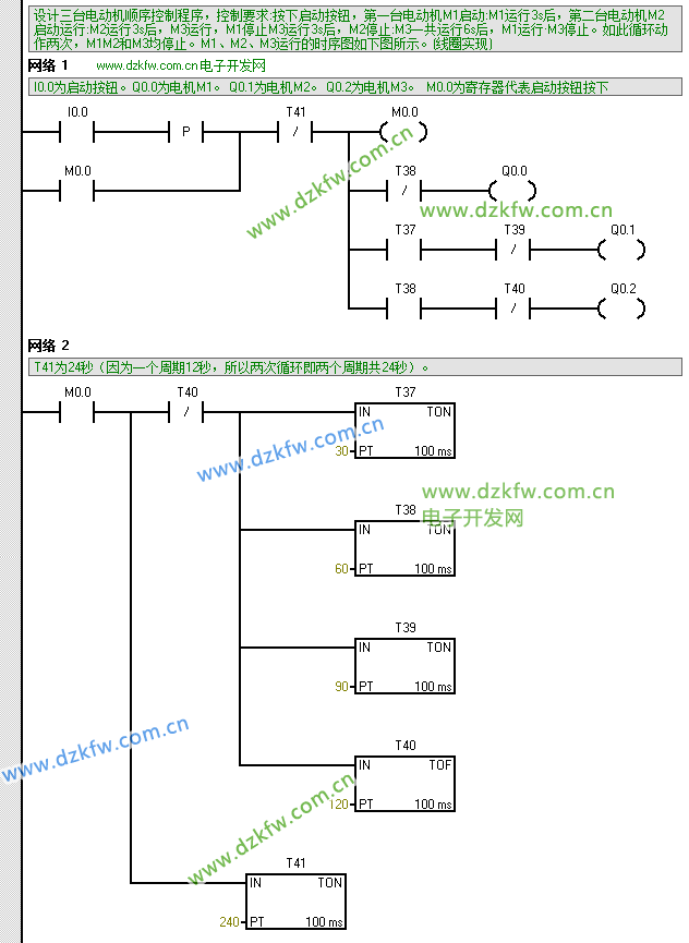
設計三臺電動機順序控制程序,控制要求:按下啟動按鈕,第一臺電動機M1啟動:M1運行3s后,第二臺電動機M2啟動運行:
M2運行3s后,M3運行,M1停止M3運行3s后,M2停止:M3一共運行6s后,M1運行·M3停止。如此循環動作兩次,M1M2和
M3均停止。M1、M2、M3運行的時序圖如下圖所示。(線圈實現)
參考梯形圖程序如下:
STL語句如下:
Network 1 // m.diks.com.cn 電子開發網
// I0.0為啟動按鈕。Q0.0為電機M1。 Q0.1為電機M2。 Q0.2為電機M3。 M0.0為寄存器代表啟動按鈕按下
LD I0.0
EU
O M0.0
AN T41
LPS
= M0.0
AN T38
= Q0.0
LRD
A T37
AN T39
= Q0.1
LPP
A T38
AN T40
= Q0.2
Network 2
// T41為24秒(因為一個周期12秒,所以兩次循環即兩個周期共24秒)。
LD M0.0
LPS
AN T40
TON T37, 30
TON T38, 60
TON T39, 90
TOF T40, 120
LPP
TON T41, 240



返回頂部
刷新頁面
下到頁底