當蓄電池存電不足、起動機電路連接不良或電磁開關故障時,都會引起起動機轉動無力。另外,起動機本身故障,例如軸承松曠、電刷磨損、換向器臟污、磁場線圈和電樞線圈局部短路,都會使起動機轉動無力。
起動機轉動無力的故障排除出現起動機轉動無力故障時,首先要檢查蓄電池電量是否充足,否則應立即充電再試。
然后檢查電磁開關。接通啟動開關時,如能聽到“啪”的一聲響,說明電磁開關工作正常,故障可能出在電路;若無聲響或響聲很弱,則表明電磁開關有故障,多半是接觸橋燒蝕而引起的接觸不良。
電路中有無短路、斷路現象,可對照下圖進行查找。
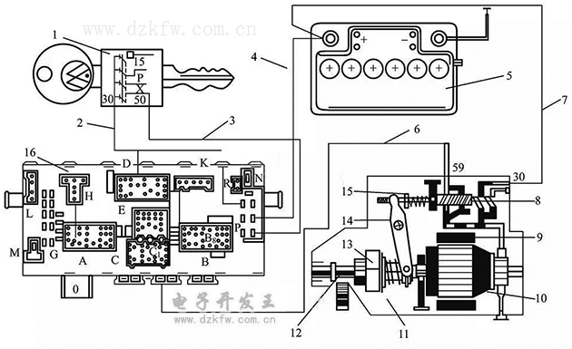
起動機接線 ▲
1—點火開關;2—紅色線;3,6—紅/黑色線;5—蓄電池;4,7—黑色線;8—電磁開關;9—定子;10—轉子;11—起動機總成;12—小齒輪;13—單向離合器;14—移位撥桿;15—回位彈簧;16—中央線路板
起動機本身故障比較容易判斷,一般是磁場線圈或電樞線圈局部短路引起的;而在短路不嚴重時反而不易判斷,可用新起動機替代后查看有無好轉,若有明顯好轉即可判定。
機件故障最好更換,如一時沒有備件,可以修理應急(如修銼電磁開關的接觸橋等)。


返回頂部
刷新頁面
下到頁底