電磁爐炸保險管的主要原因包括關鍵元件擊穿、電路短路、過載使用等,維修需重點檢測功率器件和電路穩定性。具體分析與維修方法如下:
一、常見原因
-
核心元件擊穿短路
- IGBT(絕緣柵雙極型晶體管)或整流橋短路:IGBT是電磁爐功率輸出的核心部件,若其任意兩腳阻值為零則表明擊穿。此類故障常伴隨驅動三極管、18V穩壓管或諧振電容損壞。
- 壓敏電阻爆裂:當電壓過高(如雷擊或誤接380V電源)時,壓敏電阻會擊穿以保護后級電路,此時需更換壓敏電阻和保險管。
-
電路異常或虛焊
- 驅動電路故障:驅動三極管擊穿或穩壓管損壞可能導致IGBT異常導通,引發短路。
- 元件虛焊:長期在潮濕、油污環境下使用,可能導致焊點氧化虛焊,需重焊或浸絕緣漆處理。
-
外部因素影響
- 過載使用:同時開啟多臺大功率電器或使用不匹配鍋具,導致電流超載。
- 電壓波動或進水受潮:電網電壓異常或水分進入電路可能引發短路。
二、維修方法
-
關鍵元件檢測與更換
- 檢測IGBT、整流橋:用萬用表測量阻值,若擊穿則更換,并同步檢查驅動三極管、諧振電容等關聯元件。
- 更換壓敏電阻:若外觀爆裂,需連帶更換保險管。
-
電路穩定性修復
- 檢查驅動電路:重點排查驅動信號是否異常,確保18V穩壓管正常工作。
- 補焊虛焊點:對可疑焊點重新焊接,必要時涂覆絕緣漆防潮。
-
環境與使用規范
- 避免過載:確保家庭電路總功率在安全范圍內,使用平底適配鍋具。
- 保持干燥清潔:防止水汽或油污滲入電路板,定期清理散熱孔。
這是電磁爐電路的整體框架圖
(1)市電濾波保護電路簡介
原理分析:FUSE保險絲作為過流保護,CNR1為壓敏電阻,主要是作為防止市電過高,損壞電磁爐的器件,C1為高頻濾波電容。DB1為整流橋,主要是將交流電轉化為直流電做準備,DB1出來的直流電還不是平滑的直流電,還需要后面的L1和C2組成的LC濾波電路才能得到平滑的直流電。LC濾波后的電壓為300V左右,為功率管供電。
電磁爐的信號流程
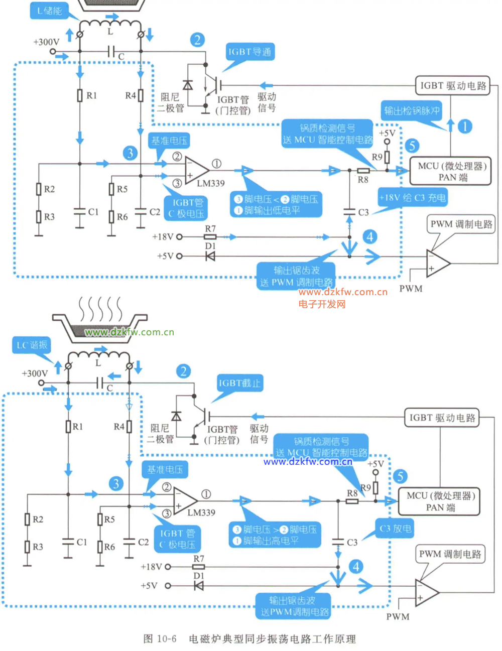
電磁爐典型同步振動電路工作原理




返回頂部
刷新頁面
下到頁底