熒光燈是家庭普遍使用的照明燈具,電子鎮流器的好壞直接關系到它的工作情況。下面我們來看一下熒光燈鎮流器的電路以及它的工作原理。
熒光燈鎮流器有電感式鎮流器和電子式鎮流器。電子鎮流器因具有高效、節能、重量輕等特點,而越來越被廣泛使用。 電子鎮流器是將市電經整流濾波后,再經DC/AC電源變換器(逆變)產生高頻電壓點亮燈管。其特點是燈管點燃前高頻高壓,燈管點燃后高頻低壓(燈管工作電壓)。目前最廣泛使用的是具有電壓饋電半橋式逆變器類型的電子鎮流器。現以該類型逆變器為例,介紹電子鎮流器的電路組成和工作原理。
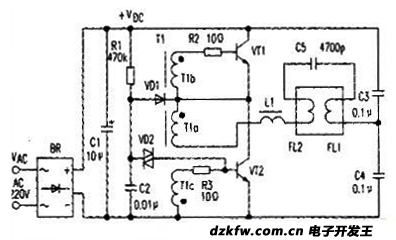
一、典型電路組成
典型的電壓饋電半橋式逆變電路如圖所示。
圖中BR及C1構成整流濾波電路。R1、C2及VD2構成半橋逆變器的啟動電路。開關晶體管VT1、VT2,電容器C3、C4及T1構成振蕩電路。同時VT1、VT2兼作功率開關,VT1和VT2為橋路的有源側,C3、C4是無源支路,L1、C5及FL組成電壓諧振網絡。
二、工作原理
在給電子鎮流器加市電后,經BR整流C1濾波后,得到約300V的直流電壓。電流流經R1對啟動電容C2充電.當C2兩端電壓升高到VD2的轉折電壓值后,VD2擊穿;C2則通過VT2的基極-發射極放電,VT2導通。在VT2導通期間半橋上的電流路徑為:+VDc-C3-燈絲FL1-C5-燈絲FL2-振流圈L1-T1初級線圈Tla-VT2-地。電流隨VT2導通程度的變化而變化。同時,流過Tla的電流在T1的兩個次級線圈T1b和T1c兩端產生感應電勢。極性是各繞組同名端為負。T1c上的感應電勢使得VT2基極的電位進一步升高。V12集電極電流進一步增大,這個正反饋過程,使VT2迅速進入飽和導通狀態。V12導通后。C2將通過VD1和VT2放電。T1c、T1b的感應電勢逐漸減小至零。VT2基極電位呈下降趨勢,IC2減小,T18中的感應電勢將阻止IC2減少,極性是同名端為正。于是VT2基極電位下降,VT1基極電位升高,這種連續的正反饋使VT2迅速由飽和變到截止。而VT1則由截止躍變到飽和導通,半橋上的電流路徑為:+VDc—VT1-T1a-L1-燈絲FL2-C5-燈絲FL1-C4-地。與VT2情況相同,正反饋又使得VT1迅速退出飽和變為截止狀態。VT2由截止躍變為飽和導通狀態。如此周而復始,VT1和V12輪流導通,流過C5的電流方向不斷改變。由C5、L1及燈絲組成的LC網絡發生串聯諧振。C5兩端產生高壓脈沖,施加到燈管上,使燈點燃。燈點燃后L1起到了限流的作用。
因接錯輸出線,導致燈管工作電流波峰比(Ilcf)和燈絲電流波峰比(Ifcf)嚴重偏離正常值!這樣會加重燈管快速黑頭或整流效應!


返回頂部
刷新頁面
下到頁底