一、接線
PLC九針口上的3和8接變頻器控制端子上的RS+和RS-。眾辰變頻器
眾辰變頻器端子啟停和端子正反轉接線圖
二、變頻器參數設置
PP.01=01恢復出廠
P0.02=1端子啟;騊0.02=2通訊啟停
P0.04=9通訊給頻率
P5.11=1二線制模式;運行/換向(端子啟停)
PD.00=5波特率
PD.01=3 無校驗(默認)
PD.02=*站地址
PD.05=1 MODBUS協議
三、變頻器通信地址
眾辰變頻器如果采用通信控制啟停即P0.02=2時,控制命令:
PLC中地址為:變頻器的地址如2000H轉換為10進制數再加40001,即8192(2000H)+40001=48193,所以命令地址為48193。寫入“1”變頻器正轉;寫入“2”變頻器反轉;寫入“5”變頻器自由停機。
寫入變頻器的頻率:
PLC中地址為:變頻器的地址如1000H轉換為10進制數再加40001,即4096(1000H)+40001=44097,所以命令地址為44097。
西門子plc通過MODBUS讀變頻器的頻率:
PLC中地址為:變頻器的地址如1001H轉換為10進制數再加40001,即4097(1001H)+40001=44098,所以命令地址為44098。需要注意一點
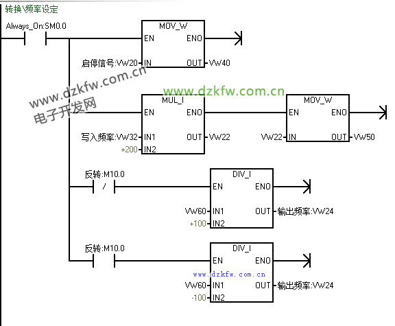
寫入頻率:50HZ對應10000;
讀取頻率:5000對應50HZ;
反轉時,讀取的頻率是正數,需要乘以-1來顯示;
四、編程


返回頂部
刷新頁面
下到頁底