說到電機運行,我們在設計程序時常常碰到,電機延遲啟動,延遲停止,或電機啟動一段時間后停止,但我們在設計程序時有沒有更深入進行考慮程序的功能,就比如本文章電機運行2小時后停止2小時在繼續運行,依次循環,這一類程序該如何設計編寫呢?如若不會,機會來了,下面就帶大家來設計這個程序。
一、控制要求
(1)某設備傳送帶啟動需運行2小時,后自動切斷運行。
(2)停止2小時后自動運行。
(3)以上動作重復循環
二、程序設計
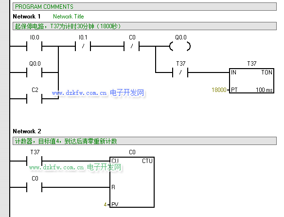
第一步:(通過自鎖程序+定時器+計數器配合實現啟動運行2小時后切斷功能),起保停和定時器TON和計數器CTU
設計思路:定時器PT管腳設定為:18000*100=1800000ms=1800s=30min,通過30min計一次數,計4次數可達120min=2h。
第二步:(通過多個計數器接力+SM0.5指令配合達到斷開2小時后繼續運行啟動運行功能)
設計思路:通過斷開計數器去接通下一個計數器,再加一個SM0.5一秒鐘接通一次,相當于加時間1秒1秒在計時,計7200s=120min=2h即為斷
開時間,時間到去接通電機運行。
三、程序仿真調試
為方便查看我們把18000修改成180,7200修改成72 ,這樣可以減少等待時間,方便驗證程序的邏輯是否正確
仿真軟件下載地址 m.diks.com.cn/Soft/tongyong/91.html



返回頂部
刷新頁面
下到頁底