1.西門子PLC S7-200指令詳解 比較指令
如下圖所示,比較指令包含數值比較指令和字符串比較指令。
其中數值比較又包括字節比較,int比較,雙字比較,實數比較指令。
對于數值比較指令,是這樣的,比較指令上面的值和指令下面的值做比較,條件滿足時則觸點接通,否則觸點關閉。
如EM0_Err 如果等于10,則這個觸點會接通,否則一直處于關閉狀態。
需要強調一點:比較指令輸入的兩個操作數類型必須一致。
另外從比較類型上比較指令可以分為:等于,不等于,大于等于,小于等于,大于,小于
比較指令有效的操作數如下所示:
致命錯誤注意如下
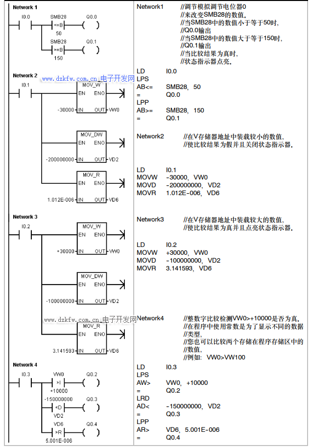
2.比較指令案例
比較指令案例程序如下所示
3.字符串比較指令
字符串比較指令實際比較的是兩個字符串的ASCII碼字符,如果兩個字符串的所有ASCII碼都一樣則兩個字符串相等,否則字符串不相等。
注意:比較的字符串長度不能超過254個字符
字符串相等比較指令:兩個字符串相等則觸點接通,否則斷開
字符串不相等比較指令:兩個字符串不相等則觸點接通,否則斷開
如下表為字符串比較指令的有效操作數:


返回頂部
刷新頁面
下到頁底