在工控人眼中,一切系統都可以用一臺PLC解決,如果不行,那就用兩臺。今天我們分享一個用西門子S7-200smart PLC做的小系統,該系統集位邏輯、計數器、定時器為一體,是一個貼近大家生活的邏輯思維編程控制小案例!
BSH全自動10KG洗衣機,工藝過程如下:
(1) 上電,初始化;
(2) 按下開始按鈕,進水,水位到達高水位后停止進水;
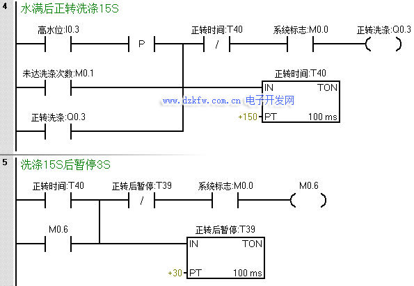
(3)正轉洗滌;正轉洗滌15S后暫停3S;
(4) 反轉洗滌,反轉洗滌15S后暫停3S;
(5) 若正反洗滌次數未滿10次,則返回繼續正轉洗滌;
(6) 若正反洗滌次數達到10次,則開始排水。水位降到低水位時,開始脫水并繼續排水;
(7) 脫水10S后即完成一次大循環,大循環未滿6次,則返回到初始進水的動作;進行下一次大循環;
(8) 若完成了6次大循環,則進行洗完報警;報警10S后結束全部過程,自動停機;
(9) 在洗滌任何階段,按下停止則終止洗滌。
上述步驟是洗衣機工作的標準步驟,不僅僅BSH品牌,其他品牌亦是如此~
好了,接下來我們就看看怎么用200smart來實現吧~
第一步:初始化!
第二步:按下啟動后進水
第三步:洗滌。
第四步:在正轉到達時間暫停后反轉洗滌
第五步:反轉暫停后完成一個周期進行計數,并判斷是否達到正反洗滌次數,未達到則回到程序段四繼續正轉洗滌,達到則開始排水。
在排水或系統停止后對洗滌次數清零
第六步:排水&脫水。
為了防止在未達到大循環次數就直接進水時,在此處增設一個在脫水斷開時置位一個中間狀態位來作為進水的一個條件。
第七步:脫水完成一次記一次數,同樣的當系統停止或周期完成報警時對其進行復位。
第八步:達到大循環次數后觸發報警,報警完成后系統停止,等待下一輪的工作。


返回頂部
刷新頁面
下到頁底