以下項目為主站讀寫從站的數據,從站是遠程站用于控制主站設備的啟停及監控設備狀態。從站控制由屏寫入從站PLC在通過串口發送出去給主站。
硬件接線框架圖
西門子的官方文檔上寫著可以帶32個子站,這個沒測試過。以往最多與26臺變頻器通訊過。讀寫不會太慢,波特率設置到19200。因為這個項目的距離比較遠,擔心不穩定所以波特率設置為9600 。19200也有測試過,能通訊得上。但還是擔心不穩定所以就設置為9600了。
通訊配置表如下圖所示:
| 總字數 | |||||
| AC2從站地址 | AC2 485實際寫入 地址(基本不管) |
53 | AC3主站 接收地址 | ||
| VW510 | 格柵井潛污泵1號狀態 | 40001 | 1 | VW510 | |
| VW512 | 格柵井潛污泵2號狀態 | 40002 | 1 | VW512 | |
| VW514 | 格柵井潛污泵3號狀態 | 40003 | 1 | VW514 | |
| VW516 | 格柵井潛污泵4號狀態 | 40004 | 1 | VW516 | |
| VW518 | 生活污水池潛污泵1號狀態 | 40005 | 1 | VW518 | |
| VW520 | 生活污水池潛污泵2號狀態 | 40006 | 1 | VW520 | |
| VW522 | 攪拌器狀態 | 40007 | 1 | VW522 | |
| VW524 | 生活污水池潛污泵停時間段1 | 40008 | 1 | VW524 | |
| VW526 | 生活污水池潛污泵停時間段2 | 40009 | 1 | VW526 | |
| VW528 | 生活污水池潛污泵停時間段3 | 40010 | 1 | VW528 | |
| VW530 | 生活污水池潛污泵停時間段4 | 40011 | 1 | VW530 | |
| VW532 | 生活污水池潛污泵停時間段5 | 40012 | 1 | VW532 | |
| VW534 | 生活污水池潛污泵停時間段6 | 40013 | 1 | VW534 | |
| VW536 | 生活污水池潛污泵停時間段7 | 40014 | 1 | VW536 | |
| VW538 | 生活污水池潛污泵停時間段8 | 40015 | 1 | VW538 | |
| VD540 | 格柵井液位 | 40016 | 2 | VD540 | |
| VD544 | 格柵井液位高量程 | 40018 | 2 | VD544 | |
| VD548 | 格柵井液位低量程 | 40020 | 2 | VD548 | |
| VD552 | 生活污水池液位 | 40022 | 2 | VD552 | |
| VD556 | 生活污水池液位高量程 | 40024 | 2 | VD556 | |
| VD560 | 生活污水池液位低量程 | 40026 | 2 | VD560 | |
| VD564 | 格柵井啟動小泵液位 | 40028 | 2 | VD564 | |
| VD568 | 格柵井啟動大泵液位 | 40030 | 2 | VD568 | |
| VD572 | 格柵井全關泵液位 | 40032 | 2 | VD572 | |
| VD576 | 生活污水池啟動泵液位 | 40034 | 2 | VD576 | |
| VD580 | 生活污水池停止泵液位 | 40036 | 2 | VD580 | |
| VD584 | 攪拌器啟動液位 | 40038 | 2 | VD584 | |
| VD588 | 攪拌器停止液位 | 40040 | 2 | VD588 | |
| VD592 | 格柵井液位高報警 | 40042 | 2 | VD592 | |
| VD596 | 生活污水池液位高報警 | 40044 | 2 | VD596 | |
| VD600 | 用于清除標志格柵井=1時 | 40046 | 2 | VD600 | |
| VD604 | 用于清除標志生活污水池 | 40048 | 2 | VD604 | |
| VD608 | 控制位 | 40050 | 2 | VD608 | |
|
40050位操作 |
|||||
| AC2讀 | AC3寫入AC2 | ||||
| V608.0 | 格柵井潛污泵1號啟動(AC3) | 40050.0 | V608.0 | ||
| V608.1 | 格柵井潛污泵2號啟動(AC3) | 40050.1 | V608.1 | ||
| V608.2 | 格柵井潛污泵3號啟動(AC3) | 40050.2 | V608.2 | ||
| V608.3 | 格柵井潛污泵4號啟動(AC3) | 40050.3 | V608.3 | ||
| V608.4 | 生活污水池潛污泵1號啟動(AC3) | 40050.4 | V608.4 | ||
| V608.5 | 生活污水池潛污泵2號啟動(AC3) | 40050.5 | V608.5 | ||
| V608.6 | 攪拌器啟動(AC3) | 40050.6 | V608.6 | ||
| V608.7 | 格柵井潛污泵AC3啟動允許 | 40050.7 | V608.7 | ||
| V609.0 | 生活污水池潛污泵AC3啟動允許 | 40050.8 | V609.0 | ||
| V609.1 | 攪拌器啟動AC3允許 | 40050.9 | V609.1 | ||
| V609.2 | 格柵井潛污泵1號停止(AC3) | 40050.10 | V609.2 | ||
| V609.3 | 格柵井潛污泵2號停止(AC3) | 40050.11 | V609.3 | ||
| V609.4 | 格柵井潛污泵3號停止(AC3) | 40050.12 | V609.4 | ||
| V609.5 | 格柵井潛污泵4號停止(AC3) | 40050.13 | V609.5 | ||
| V609.6 | 生活污水池潛污泵1號停止(AC3) | 40050.14 | V609.6 | ||
| V609.7 | 生活污水池潛污泵2號停止(AC3) | 40050.15 | V609.7 | ||
| V610.0 | 攪拌器停止(AC3) | 40051.0 | V610.0 | ||
| V610.1 | 綜合污水池水位非高時=0,高=1 | 40051.1 | V610.1 | ||
| V610.2 | 40051.2 | V610.2 | |||
| V610.3 | 40051.3 | V610.3 | |||
| V610.4 | 40051.4 | V610.4 | |||
| V610.5 | 40051.5 | V610.5 | |||
| V610.6 | 40051.6 | V610.6 | |||
| V610.7 | 40051.7 | V610.7 | |||
| V611.0 | 40051.8 | V611.0 | |||
| V611.1 | 40051.9 | V611.1 | |||
| V611.2 | 40051.10 | V611.2 | |||
| V611.3 | 40051.11 | V611.3 | |||
| V611.4 | 40051.12 | V611.4 | |||
| V611.5 | 40051.13 | V611.5 | |||
| V611.6 | 40051.14 | V611.6 | |||
| V611.7 | 40051.15 | V611.7 | |||
| VD612 | 綜合池液位 | 40052 | 2 | VD612 |
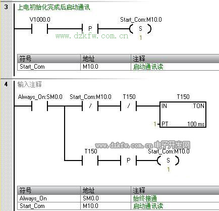
以下為程序:
配置從站的地址為3
以下為從站的程序段
從站程序比較簡單,因為只是作為遠程操作站來處理。人不用跑到主站那邊去操作,在從站的屏上直接可以遠控主站設備。所以那些控制位都是在屏上的按鈕給的。采用的是按下為1,放開為0的形式。注意這里的初始化地址為從站自己的地址,等會在系統配置上能看到。這個跟主站程序上讀寫的站地址對應上了。
主站的系統塊配置
從站的系統塊配置
本文只是對485的讀寫寄存器進行操作。如果要操作其它的比如只讀寄存器,只寫寄存器等就得對通訊兩端進行其它配置。


返回頂部
刷新頁面
下到頁底