一、實驗目的
1.熟悉移位寄存器指令SHRB的使用方法。
2.熟悉定時器當前值的使用方法。
二、實驗內容
1.控制要求
在一些休閑、娛樂、旅游景點,經常會修建噴泉供人們觀賞。這些噴泉按一定的規律改變噴水式樣,有的像花朵,有的可形成水幕放電影,有的可隨著音符跳躍,形式多樣。本實驗所控制的噴泉是波浪式的,可用在湖面上,從遠處看,給人的感覺像是湖面上掀起了波浪,示意圖如圖3-53所示。
按下起動按鈕后,噴泉開始運作,共有3個波峰,1個波峰為1組,1組有5個噴頭,這樣總共有15個噴頭,某一時刻只有1組在工作,按1、2、3順序排隊,形成移動的波浪。而每組在運作時也要按一定的規律有先有后。在本組內的5個噴頭的工作方式是每隔3s開啟1個,輪到第4個開啟時同時關閉第1個,輪到第5個開啟時同時關閉第2個,3s后下一組開始工作,前面一組全部關閉。如此,3個組按順序循環工作,直到按下停止按鈕,全部噴頭都停止工作。從按下起動按鈕,到一個工作周期結束,各噴頭工作狀態時序圖如圖3-54所示。
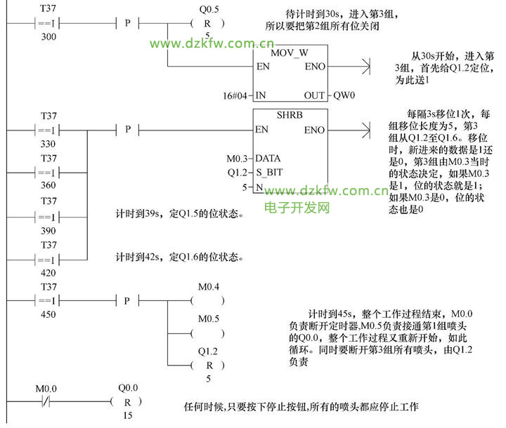
2.程序設計
1)根據控制要求,首先決定PLC的I/O分配,如圖3-55所示。
2)本實驗15個噴頭分成3組,每組5個按順序起停,3個組的工作過程都是一樣的,如圖3-54所示。
按起動按鈕后,噴頭就會按要求動作,整個過程是自動循環的,只有按下停止按鈕,才會全部停止。程序設計上以移位寄存器指令SHRB為主,程序中還多次出現比較指令用定時器的當前值與整數比較,這也是以往未被重用的一個功能。SHRB指令的使用方法參見第一章第二節。
3)控制程序梯形圖及注釋如圖3-56所示。
三、實驗報告中應回答的問題
1.SHRB指令的數據移位長度N是多少?是否有數據類型之分?
2.本實驗的程序能控制噴泉水柱的高度嗎


返回頂部
刷新頁面
下到頁底